Loading...
一、概述
HXGN17-12型箱型固定式环网高压开关设备,是6-10kV三相交流50Hz的环网供电和终端供电系统的户内成套配电装置。主要适用于厂矿、住宅小区、高层建筑、学校等配电场所,作为接受和分配电能之用。
本环网柜满足国家标准GB3906《3-35kV交流金属封闭开关设备》和国际标准IEC298《交流金属封闭开关设备和控制设备》的要求,并且具有两部提出的“五防“联锁功能。
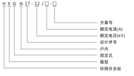
二、型号含义

三、技术参数
1、环网柜技术参数见表1。
2、环网柜配用的FN12-12D负荷开关及FN12-12DR组合电器技术参数表2。
|
项目 |
单位 |
环网柜技术参数 |
(负荷开关及组合电器)参数 |
|
||
|
额定电压 |
KV |
12 |
12 |
|
||
|
额定频率 |
HZ |
50 |
50 |
|
||
|
额定电流 |
A |
630 |
630 |
100 |
|
|
|
1min工频耐受电压对地、相间/隔离断口 |
KV |
42/48 |
42/48 |
|
||
|
雷电冲击耐受电压对地、相间/隔离断口 |
KV |
75/85 |
75/85 |
|
||
|
额定热稳定电流 |
KA |
25kA(2s) |
20(4s) |
- |
|
|
|
额定动稳定电流 |
KA |
25kA(2s) |
50 |
- |
|
|
|
额定短路关合电流 |
KA |
50 |
50 |
- |
|
|
|
额定电流下电寿命 |
次 |
50 |
不小于100 |
- |
|
|
|
额定空载变压器开断电流 |
KA |
50 |
1600KVA变压器空载电流 |
- |
|
|
|
额定短 |
路开断电流 |
KA |
25 |
- |
31.5 |
|
|
额定转移电流 |
KA |
2000 |
- |
1.5 |
|
|
|
机械寿命 |
次 |
2000 |
2000 |
|||
|
二次回路1min工频耐压 |
V |
2000 |
||||
本开关柜主电路方案共67个,但不包括由于辅助电路控制与保护的变化而派生方案和规格。
|
相别 |
漆色 |
母线安装相互位置 |
||
|
垂直 |
水平 |
引下线 |
||
|
A |
黄 |
上 |
后 |
左 |
|
B |
绿 |
中 |
中 |
中 |
|
C |
红 |
下 |
前 |
右 |
|
中性线 |
淡蓝 |
- |
- |
- |