Loading...
一、产品概述
1、高压开关设备、变压器、低压开关设备三位一体,成套性强;
2、高、低压保护完善,运行安全可靠,维护简单;
3、占地少,投资省、生产周期短、移动方便;
4、接线方案灵活多样;
5、结构独特:独特蜂窝式结构双层(复合板)外壳牢固,隔热又散热通风、美观、防护等级高,外壳材料有不锈钢钛合金、铝合金、冷轧板、彩钢板可选;
6、型式多样:通用型、别墅型、紧凑型等多样样式;
7、高压环网柜内可装配网自动化终端(FTU)实现短路及单相接地故障的可靠检测,具备“四遥”功能,便于配网自动化升级。
二、产品用途
广泛用于城市电网改造、住宅小区、高层建筑、工况、宾馆、商场、机场、铁路、油田、码头、高速公路以及临时性用电设施等户内外场所。
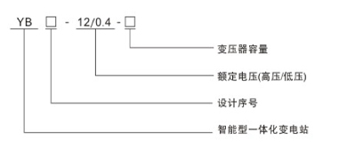
三、型号含义

四、技术参数
| 名称 | 单位 | 高压电气设备 | 变压器 | 低压电气设备 |
| 额定电压 | kV | 10 | 10/0.4 | 0.4 |
| 额定电流 | A | 630 | 100~2500 | |
| 额定频率 | Hz | 50 | 50 | 50 |
| 额定容量 | kVA | 100~1250 | ||
| 额定热稳定电流 | kA | 20/4S | 30/1s | |
| 额定动稳定电流(峰值) | kA | 50 | 63 | |
| 额定关合短路电流(峰值) | kA | 50 | 15~30 | |
| 额定开断短路电流 | kA | 31.5(熔断器) | ||
| 额定开断负荷电流 | A | 630 | ||
| 1min工频耐受电压 | kV | 对地、相间42断口间48 | 35/28(5min) | 20/2.5 |
| 雷电冲击耐受电压 | kV | 对地、相间75断口间85 | 75 | |
| 壳体防护等级 | IP23 | IP23 | IP23 | |
| 噪声水平 | dB | 油变≤55、干变≤65 | ||
| 回路数 | 个 | 1~6 | 2 | 4~30 |
| 低压侧最大无功补偿量 | kvar | 300 |
YB系列预装式变电站,根据排列方式“目“字形排列(图1~1、图1~2);“品”字形排列(图1~3、图1~4)。
外形尺寸见图2、图3.
◆图中尺寸为推荐值;