Loading...

DFW10-12 户外高压环网箱(一二次融合标准化环网箱)

产品描述


概述


  随着社会的不断发展进步,我国城市电网发生了巨大变化,大多数城市已经形成或正在形成众多的用电负荷密集区。过去那种从变电站12/24kV线路【或分支线路)到直接用户的供电已经难以满足城市发展的要求。因而产生了一种新的供电方式通过开闭所向用户供电。但是随着城市密集化的加剧,原有的一些土建型开闭所已受到土地和城市规划的限制,因此出现了一种更加先进、实用的户外高压环网箱〔标准化)。该产品无需土建而且占地面积少,配置非常灵活供电方式更加可靠,建设安装,调试时间大为缩短,总体造价降低。
  随着现代工业的发展,对电气控制设备自动化和智能化程度越来越高,利用现代电子技术、传感器技术、通信技术、计算机网络技术,将电力设备在正常及事故状况下的监测、保护、控制、计量等集成化,达到良好的管理,已成为一种必然趋势和发展方向。
  户外高压环网箱(标准化)是采用和借鉴国外的先进技术,将12/24kV开关柜、断路器、负荷开关、电流电压互感器、12/24kv电源PT、开闭所FTU,RTU、通信控制终端(CCu).12/24kV计量及自动抄表、USP电源及指示仪表等安装调试好装入一个可移动、密封防潮的不锈钢箱体内,从而实现了城市配电网中一、二次系统的集成化、装配的模块化,缩短了建设周期,大大地提高了城市电网运行的可靠性。

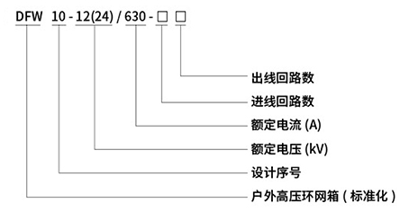
型号含义



产品主要特点

产品采用气体绝缘,可配断路器、负荷开关、组合电器等一次方案。该产品是根据最新配网自动化标准进行一二次融合设计,集成DTU和智能传感、在线检测等智能组件,适合各种配网自动化系统应用。

◆环境适应能力强
◇全工业级设计,严酷等级达到户外Ⅳ级
◇良好的电磁兼容设计,内部测试满足Ⅳ级要求;◇现场安装、调试方便;
◇后期维护方便、费用少,提供远程维护。

◆功能丰富、性能卓越
◇多种通讯口,双以太网、4串口、支持光纤、无线路由通信;◇支持目前流行规约,GB101、GB104、cDT、MODBUS等;◇支持通信对时,≤5S,守时精度≤2S/天;
◇支持国网通信数据加密(168号文);
◇控制4路、6路、8路开关设备,及隔离开关和接地刀闸;◇支持环境温度湿度监控;
◇具备谐波分析功能;支持“三遥”功能、模拟量精度达到0.2/0.5级;◇具备多种保护功能,短路过流、单相接地;
◇80点故障录波和故障报文上传;
◇支持多种电压/功率操作电源,电池活化;◇支持电磁互感器或电子式互感器接入;

◆智能化:集成配网自动化智能终端,能实现配网自动化、馈线自动化等智能配网功能。
◆集成化∶一二次融合设计,一次开关设备融合了二次智能组件,一体化设计,方便集成与运维。
◆小型化:结构紧凑,操作简便,主配我公司生产的气体绝缘开关柜、固体绝缘开关柜设备。
◆多样化:断路器、负荷开关、组合电器等多种方案自由组合,满足不同需求。

主要技术参数

名称 单位 负荷开关柜 组合电器柜
额定峰值耐受电流 kA 50/63
闭环开断电流 A 630
额定电缕充电开断电流 A 25
额定空载变年器开断电流 A 16
额定开断转移电流 A 1750
熔听邻预期短路开断电流(有效值) kA 63
接地开关短时耐受电流/持续时间 kA 25kA/1s
额定电流开断次数 ≥200
机械寿命 ≥200o
SF6气体年泄漏率
不大于1%
额定开断转移电流 A 1750
熔断器预期短路开断电流(有效值) kA 63
接地开关短时耐受电流/持续时问 kA 25kA/1s
额定电流开断次数 ≥200
机械寿命 ≥2000
SF气体年泄漏率
不大于1%
额定
绝缘
水平
1min工频耐受电压
(有效值)
断口间 kv 48
相间 kv 42
相对地 kv 42
雷电冲击耐受电压
(峰值)
断口间 kv 85
相间 kv 75
相对地 kwv 75
弹簧操作机构
手动,可升级为电动
操作电压 v DC48V/ AC220V
外绝缘爬电比距 mm/kv ≥20
分闸不同期性 ms 小于5
合闸不同期性 ms 小于5
主回路电阻 小于140
柜壳防护等级
IP4x



在线留言

相关产品

查看更多