Loading...
一、概述
树脂绝缘干式变压器由于线圈被环氧树脂包封,所以难燃、防火、防爆、免维护、无污染、体积小、可直接安装在负荷中心。同时科学合理的设计和浇注工艺,使产品局部放电量更小,噪声低,散热能力强,在强迫风冷条件下可以在140%额定负载下长期运行,并配有智能温控仪,具有故障报警,超温报警,超温跳闸以及黑闸子功能,并通过RS485串行接口与计算机相连,可以集中监视和控制。
由于我公司干式变压器具有以上特点,因此广泛应用于输变电系统,如宾馆饭店,机场,高层建筑,商业中心,住宅小区等重要场所,以及地铁,冶炼电厂,轮船,海洋钻井平台等环境恶劣场所。
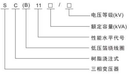
二、型号含义

三、执行标准
·GB1094.11-2007干式电力变压器
·GB/T10228-2008干式电力变压器技术参数和要求
·GB1094.10-2003电力变压器第3部分:绝缘水平、绝缘试验和外绝缘空气间隙
·JB/T10008-20046-500KV级变压器声级
·JB/T56009-1998干式电力变压器产品质量分等
四、性能特点
1.线圈采用铜导线缠绕或箔绕,以玻璃纤维增强,环氧树脂不加填料真空干燥脱气脱湿整体浇注,机械强度高,抗短路,耐冲击能力强。
2.高压绕组首末端及中间分接抽头采用铜嵌件预埋结构,钢性好,便于调档,美观整齐。
3.铁芯采用优质晶粒取向冷轧硅钢片叠制,45度全斜多阶梯接缝。表面用树脂绝缘涂层覆盖,耐潮湿,防锈,降噪。
4.铁芯、夹件和线圈之间采用弹性件夹紧,使线圈处于稳定压紧状态,以降低噪音。
5.变压器按自冷设计,整体浇注的高(低)压线圈筒壁内部预留有纵向通风道,可配备强迫风冷装置(冷却风机),采用强迫风冷装置后,可提高输出容量20%。
6.配有温控器,在低压线圈顶部的预埋孔内放置铂电阻(PtI00)。以监测变压器绕组温升,自动启停冷却风机并设有故障报警、超温报警和超温跳闸功能,为干式变压器提供可靠的过载保护装置,从而提高干式变压器运行的安全性。
五、技术参数
SC(B)11-30~2500/10树脂绝缘干式电力变压器技术参数
|
额定容量 (KVA) |
阻抗 Uk |
负载损耗 (P) |
空载电流 (10%) |
空载损耗 (W)SCB10 |
容量(C) |
空载损耗 (W)SCB11 |
本体尺寸(mm) |
底脚孔中心距(mm) |
外壳尺寸(mm) |
|
长×宽×高 |
长×宽 |
长×宽×高 |
|||||||
|
30 |
4 |
710 |
2.4 |
190 |
30 |
168 |
690X450X765 |
400×400 |
1100X800X1200 |
|
50 |
4 |
1000 |
2.4 |
270 |
50 |
238 |
740×450X720 |
400×400 |
|
|
80 |
4 |
1380 |
1.8 |
370 |
80 |
332 |
840X600X940 |
500×550 |
|
|
100 |
4 |
1570 |
1.6 |
400 |
100 |
350 |
870×700X980 |
550×650 |
|
|
125 |
4 |
1850 |
1.5 |
470 |
125 |
413 |
900X730X1000 |
550×650 |
|
|
160 |
4 |
2130 |
1.4 |
540 |
160 |
476 |
940X750X1020 |
550×700 |
|
|
200 |
4 |
2530 |
1.4 |
620 |
200 |
546 |
980X750X1060 |
660×700 |
1390X1150X1500 |
|
250 |
4 |
2760 |
1.2 |
720 |
250 |
630 |
1010X800X1120 |
660×750 |
1450X1150X1550 |
|
315 |
4 |
3470 |
1.2 |
880 |
315 |
770 |
1050X850X1120 |
660×800 |
1510X1230X2200 |
|
400 |
4 |
3990 |
1.2 |
980 |
400 |
854 |
1100X850X1155 |
660×800 |
1500X1150X2200 |
|
500 |
4 |
4880 |
1 |
1160 |
500 |
1015 |
1150X900X1280 |
660×850 |
1550×1230X2200 |
|
630 |
6 |
5960 |
1 |
1300 |
630 |
1176 |
1270X900X1230 |
820×850 |
1700×1300X2200 |
|
800 |
6 |
6960 |
1 |
1520 |
800 |
1320 |
1310X950X1280 |
820×900 |
1750×1300X2200 |
|
1000 |
6 |
8130 |
1 |
1770 |
1000 |
1547 |
1400X1000X1330 |
820×950 |
1850X1350X2200 |
|
1250 |
6 |
9690 |
1 |
2090 |
1250 |
1827 |
1450X1050X1420 |
820×1000 |
1900×1400×2200 |
|
1600 |
6 |
11730 |
1 |
2450 |
1600 |
2142 |
1500×1100X1630 |
820×1050 |
1950X1450X2200 |
|
2000 |
6 |
14450 |
0.8 |
3050 |
2000 |
2905 |
1560X1150X1750 |
820×1100 |
1950×1500X2200 |
|
2500 |
6 |
17170 |
0.8 |
3600 |
2500 |
3500 |
1580X1250X1930 |
820×1200 |
2000×1500×2200 |
注:表中重量及外形尺寸数据仅供参考,若有更改恕不另行通知。