Loading...
一、概述
·装置种类:户外式
·正常环境使用条件:海拔不超过1000m;环境温度最高+40℃,最低-25℃。
·特殊环境使用条件:海拔超过1000m;环境温度最高+40℃,最低-45℃。(订货时详细说明)
·安装场所:没有腐蚀性气体、无明显污垢等地区。
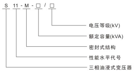
二、型号含义

三、执行标准
·GB1094.1-2-1996电力变压器
·GB1094.3,5-2003电力变压器
·GB1094.4-2005电力变压器
·GB/T6451-2008三相油浸式电力变压器技术参数和要求
四、性能特点
·本系列变压器与S9型变压器相比,空载损耗平均降低约30%。
·容量在630~2000kVA范围内的低压绕组采用筒式或螺旋式结构,机械强度高,安匝分布平衡,产品的抗短路能力好。
·器身追加了定位结构,使之在运输过程中不产生位移,同时所有紧固件加装扣紧螺母,确保产品在长期运行过程中紧固件不
松动,满足了不吊芯的要求。
·变压器采用波纹油箱,取消了储油柜,箱盖与箱沿完全焊死或用螺栓紧固,延长了变压器油的使用寿命。
·产品表面经去油、去锈、磷化处理后喷涂底漆、面漆,可以满足冶金、石化系统及潮湿污秽地区的特殊使用要求。
·精选组件,采用了全密封变压器油箱,按标准要求安装有压力释放阀、信号温度计、气体继电器等,确保变压器安全运行。该系列产品外形美观,体积小,能减少安装占地面积,是理想的免维护优质产品。
五、技术参数
S11-M-30~2500/10全密封配电变压器技术参数
|
额定容量 (KVA) |
电压组合 |
联接组标号 |
空载损耗 (W) |
负载损耗 (W) |
短路抗阻 (%) |
空载电流 (W) |
重量(kg) |
外形尺寸(mm) |
轨距 (mm) |
||||
|
高压 (kV) |
分接 (kV) |
低压 (kV) |
器身重 |
油重 |
总重 |
长×宽×高 |
|||||||
|
30 |
6 6.3 10 10.5 11 |
±5%或 ±2 ×2.5 |
0.4 |
Yyn0 或 Dyn11 |
100 |
600/630 |
4.0 |
2.1 |
200 |
65 |
325 |
700×555×870 |
400×400 |
|
50 |
130 |
870/910 |
2.0 |
215 |
100 |
420 |
820×660×935 |
450×400 |
|||||
|
63 |
150 |
1040/1090 |
1.9 |
260 |
110 |
460 |
850×660×950 |
450×400 |
|||||
|
80 |
180 |
1250/1310 |
1.8 |
310 |
120 |
540 |
870×665×970 |
450×400 |
|||||
|
100 |
200 |
1500/1580 |
1.6 |
350 |
145 |
620 |
880×670×1010 |
450×400 |
|||||
|
125 |
240 |
1800/1890 |
1.5 |
415 |
170 |
710 |
930×690×1040 |
550×400 |
|||||
|
160 |
280 |
2200/2310 |
1.4 |
485 |
180 |
830 |
865×765×1050 |
550×550 |
|||||
|
200 |
340 |
2600/2730 |
1.3 |
540 |
185 |
990 |
1200×770×1070 |
550×550 |
|||||
|
250 |
400 |
3050/3200 |
1.2 |
640 |
190 |
1130 |
1270×830×1120 |
650×550 |
|||||
|
315 |
480 |
3650/3830 |
1.1 |
750 |
230 |
1330 |
1420×960×1190 |
650×550 |
|||||
|
400 |
570 |
4300/4520 |
1.0 |
900 |
260 |
1560 |
1420×960×1220 |
750×550 |
|||||
|
500 |
680 |
5150/5410 |
1.0 |
1040 |
300 |
1800 |
1500×1010×1275 |
750×660 |
|||||
|
630 |
810 |
6200 |
4.5 |
0.9 |
1250 |
380 |
2125 |
1650×1140×1350 |
750×660 |
||||
|
800 |
980 |
7500 |
0.8 |
1470 |
440 |
2490 |
1750×1200×1510 |
850×660 |
|||||
|
1000 |
1150 |
10300 |
0.7 |
1720 |
500 |
2900 |
1780×1260×1550 |
850×820 |
|||||
|
1250 |
1360 |
12000 |
0.6 |
1860 |
580 |
3580 |
1860×1300×1610 |
850×820 |
|||||
|
1600 |
1640 |
14500 |
0.6 |
2280 |
730 |
4070 |
1940×1360×1660 |
900×820 |
|||||
|
2000 |
2020 |
17820 |
分列数据请垂询我公司 |
||||||||||
|
2500 |
2380 |
20700 |
|||||||||||